
系統概述
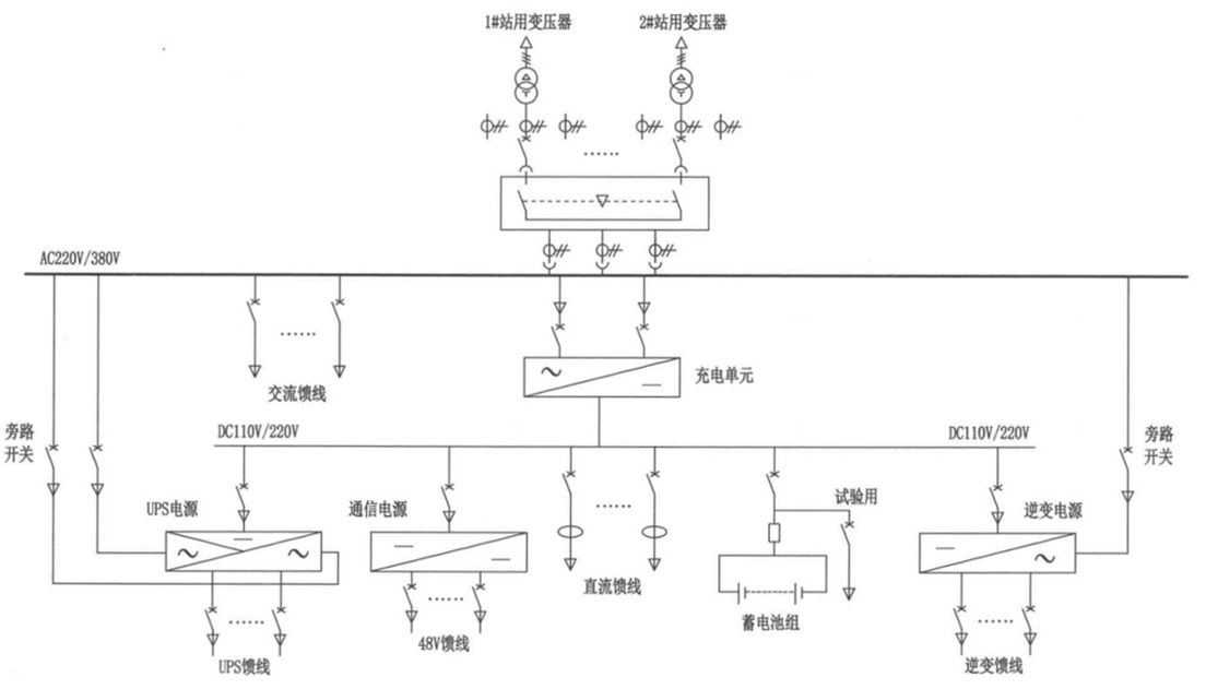
交直流一體式電源屏是一種高度集成的電力供應設備,集成了交流電源(AC)、直流操作電源(DC)、電力專用UPS、逆變電源(INV)及通信用DC-DC變換電源等子系統,通過一體化設計、配置與監控,為變電站、發電廠等關鍵設施提供全面、安全、智能的站用電源解決方案。
該系統采用一體化架構,通常共享統一的蓄電池組和直流動力母線。在正常運行時,整流/充電模塊將交流輸入轉換為直流電,既為直流負載供電,也為蓄電池充電。一旦交流輸入發生故障,蓄電池可無縫為直流母線上的所有關鍵負載(包括UPS和DC-DC電源)提供不間斷后備電力。
智能監控系統通過一體化監控器實現全站電源的集中監控。它可實時采集各項數據,并支持通過以太網或IEC 61850等標準規約將信息上傳至上級調度系統,輕松實現遙測、遙控、遙信、遙調“四遙”功能,尤其適用于無人值守變電站。
此外,系統采用模塊化設計,充電模塊、監控模塊等關鍵組件支持熱插拔,極大提高了維護與更換的便捷性,有助于快速排除故障,縮短系統停機時間。



一體化電源主要核心部件

產品特點:
1.安全可靠:一體化設計避免了多供應商設備間的兼容性安全隱患,并對防雷等共性隱患進行統一處理,提升了整體安全性。采用雙電源輸入、N+1模塊冗余等設計,進一步增強了系統可靠性。
2.智能高效:通過統一監控平臺實現站用電源的網絡化、智能化管理,提高運維效率與管理水平。模塊化設計與高效充電技術(效率≥96%)也有助于降低全壽命周期成本。
3.經濟集約:一體化設計節約設備占地面積,優化電源資源配置。由單一廠家提供整體解決方案,降低了用戶在采購、協調與后期維護等方面的綜合成本。
參數配置表


